









型號:SS-51/C 靜態時間繼電器。
安裝方式:嵌入式板后接線、凸出式板后接線、凸出式板前接線、導軌式安裝。
觸點形式:一轉換延時。
額定電壓: DC/AC220V。
外形尺寸:A11K、A11Q前,后接線可選。
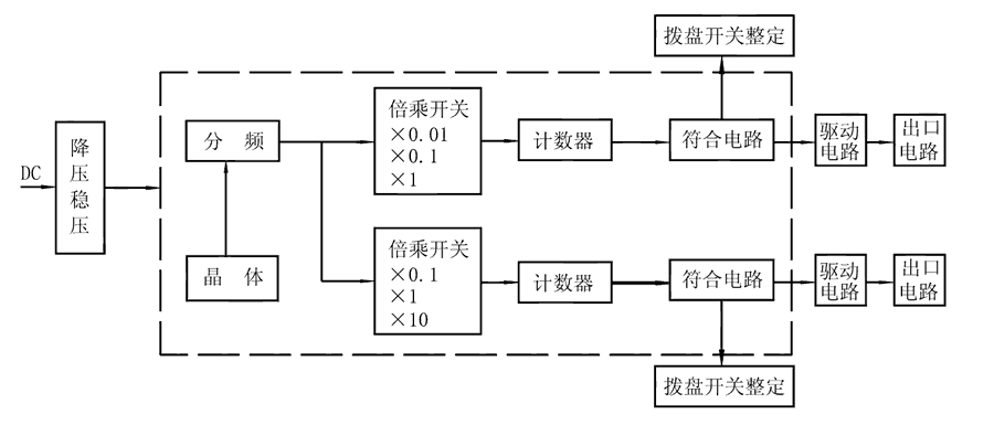
SS-51/C時間繼電器由COMS集成電路構成邏輯電路,用晶振經分頻計數,由二位數字撥盤整定延時值,為方便地擴大延時范圍,由倍乘開關將延時值×0.1、×1、×10,且繼電器具有兩路獨立的延時回路,可分別整定。接通繼電器電源,晶體振蕩器產生標準時基信號,經分頻后按整定要求輸入計數器,當計數值達到撥盤開關置數時,符合輸出,驅動出口中間繼電器,完成延時功能。且繼電器還具有發光指示,在延時過程中以0.5Hz頻率閃亮,當延時結束時持續閃亮。






